
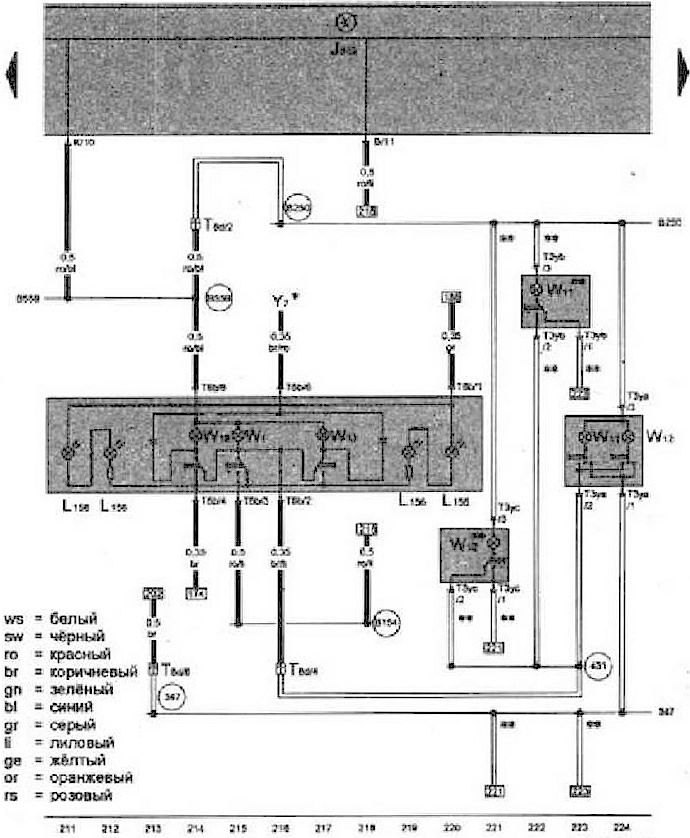
- J51S - Блок управления бортовой сети
- L156 - Лампа подсветки выключателя
- Т3ya - Разъём, 3-контактный
- Т3yb - Разъём, 3-контактный
- Т3yc - Разъём, 3-контактный
- Т8b - Разъём, 6 контактный
- T8d - Разъём, 8-контактный, рядам с передним плафоном освещения салона
- W1 - Плафон освещения салона, передний
- W11 - Фонарь для чтения, задний левый
- W12 - Фонарь для чтения, задний правый
- W13 - Фонарь для чтения со стороны переднего пассажира
- W19 - Фонарь для чтения со стороны водителя
- Y7 - внутреннее зеркало с автоматическим затемнением
- 347 - Соединение с массой в жгуте проводов крыши
- 431 - Соединение с массой 2 в жгуте проводов крыши
- B154 - Соединение 1 (концевой выключатель двери) в жгуте проводов салона
- B250 - Плюсовое соединение в жгуте проводов крыши
- B559 - Плюсовое соединение 1 (30g) в главном жгуте проводов
- * - Только для а/м с электрохромным внутренним зеркалом
- ** - Только для а/м со сдвижным люком, проводник в виде плёнки

Комментарии посетителей