
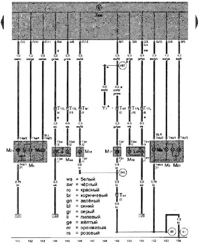
- J519 - Блок управления бортовой сети
- L46 - Лампа левого противотуманного фонаря
- L47 - Лампа правого противотуманного фонаря
- М2 - Лампа правого заднего габаритного огня
- М4 - Лампа левого заднего габаритного огня
- М6 - Лампа заднего левого указателя поворота
- М8 - Лампа заднего правого указателя поворота
- М16 - Лампа левого фонаря заднего кода
- М17 - Лампа правого фонаря заднего хода
- М21 - Лампа левых стоп-сигнала и габаритного огня
- М22 - Лампа правых стоп-сигнале и габаритного огня
- М49 - Лампа левого габаритного огня 2
- M50 - Лампа правого габаритного огня 2
- T2rt - Разъем, 2-контактный
- Т2rr - Разъем, 2-контахтный
- T3nl - Разъем. 3-контактный
- Т3nr - Разъем, 3-контаггный
- Т4а - Разъем. 4-контактный
- Т4b - Разъем, 4-контахтный
- T4rf - Разъем. 4-контактный
- T17L - Разъем. 17-контактный
- Y7 - Внутреннее зеркало с автоматическим затемнением
- 51 - Точка соединения с массой в багажном отсеке справа
- 86 - Соединение с массой 1 в заднем жгуте проводов
- 345 - Соединение с массой в жгуте проводов бампере
- A87 - Соединение (фонари заднего кода) в жгуте проводов комбинации приборов и органов управления
- * - В зависимости от комплектации
[Смотрите оригинал статьи на ресурсе vwmanual.ru]

Комментарии посетителей