
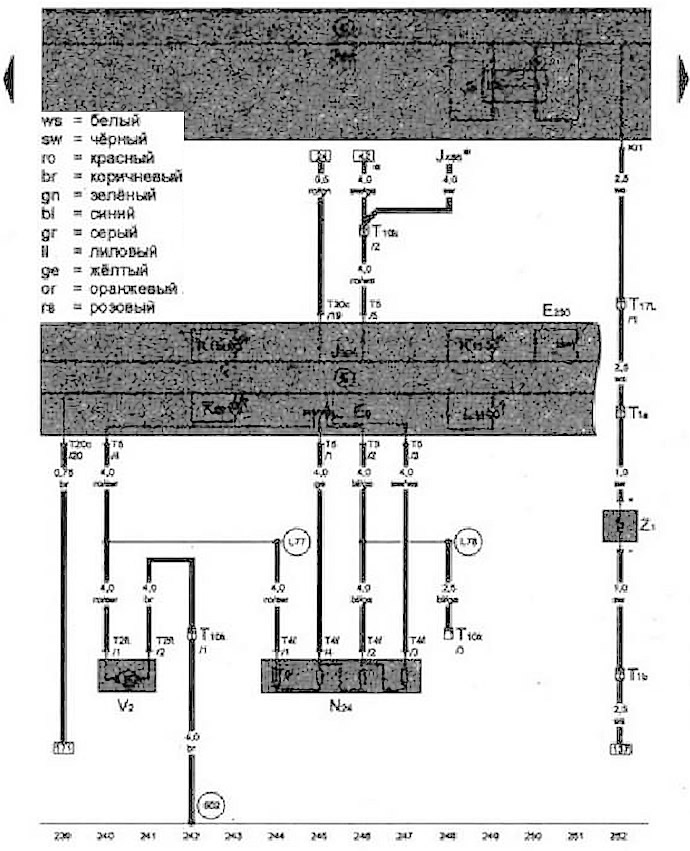
- Е9 - Переключатель приточного вентилятора
- М - Реле обогрева заднего стекла
- Е230 - Клавиша обогрева заднего стекла
- J301 - блок управления климатической установки
- J485 - реле для работы в режиме автономного отопителя
- J519 - Блок управления бортовой сети
- К10 - Контрольная лампа обогрева заднего стекла
- К64 - Контрольная лампа климатической установки
- К114 - Контрольная лампа режимов подачи приточного воздуха и рециркуляции
- L16 - Лампа подсветки регулятора подачи приточного воздуха
- N₂4 - Балластное сопротивление приточного вентилятора с предохранителем защиты от перегрева
- Т1а - Разъем, 1-контактный, в двери багажного отсека
- Т1b - Разъем, 1-контактный, в двери багажного отсека
- T2ft - Разъем, 2-контакгный
- T4f - Разъем, 4-контактный
- Т5 - Разъем, 5-контактный
- Т10k - Разъем, 10-контакгный
- T17L - Разъем, 17-контактный
- Т20c - Разъем, 20-контактный
- V2 - Приточный вентилятор
- Z1 - Нагревательный элемент заднего стекла
- 602 - Точка соединения с массой в пространстве для ног в передней левой части салона
- L77 - Соединение в жгуте проводов приточного вентилятора
- L78 - Соединение 2 в жгуте проводов приточного вентилятора
- * - В зависимости от комплектации

Комментарии посетителей