Русский English
Български
Беларускі
Український
Српски
Hrvatski
Română
Polski
Slovenský
Magyar
  |  Статьи  |  Карта сайта  |  Контакты  |  Поиск  |
Обслуживание автомобилей Ford Обслуживание автомобилей Hyundai Обслуживание автомобилей Chevrolet Обслуживание автомобилей BMW Обслуживание автомобилей Audi Обслуживание автомобилей Opel Обслуживание автомобилей AvtoVAZ
VWmanual.ru
 
 
 
 
 
 
 
 
Главная   Passat   Golf   Polo   Touareg   Tiguan   Sharan   Transporter   Другие  
Гольф 1 (1974-1984, дизель) Гольф 1 (1974-1984, бензин) Гольф 2 (1984-1993, бензин) Гольф 2 (1984-1993) Гольф 3 (1991-1997) Гольф 4 (1997-2004) Гольф 5 (2003-2008)

Схема 40. Левая противотуманная фара, левая фара, левый стояночный свет... (VW Golf 4)

  • Главная
  • Golf
  • Гольф 4
  • Электрооборудование
  • Электрические схемы
  • Схема 40. Левая противотуманная фара, ле…
            0


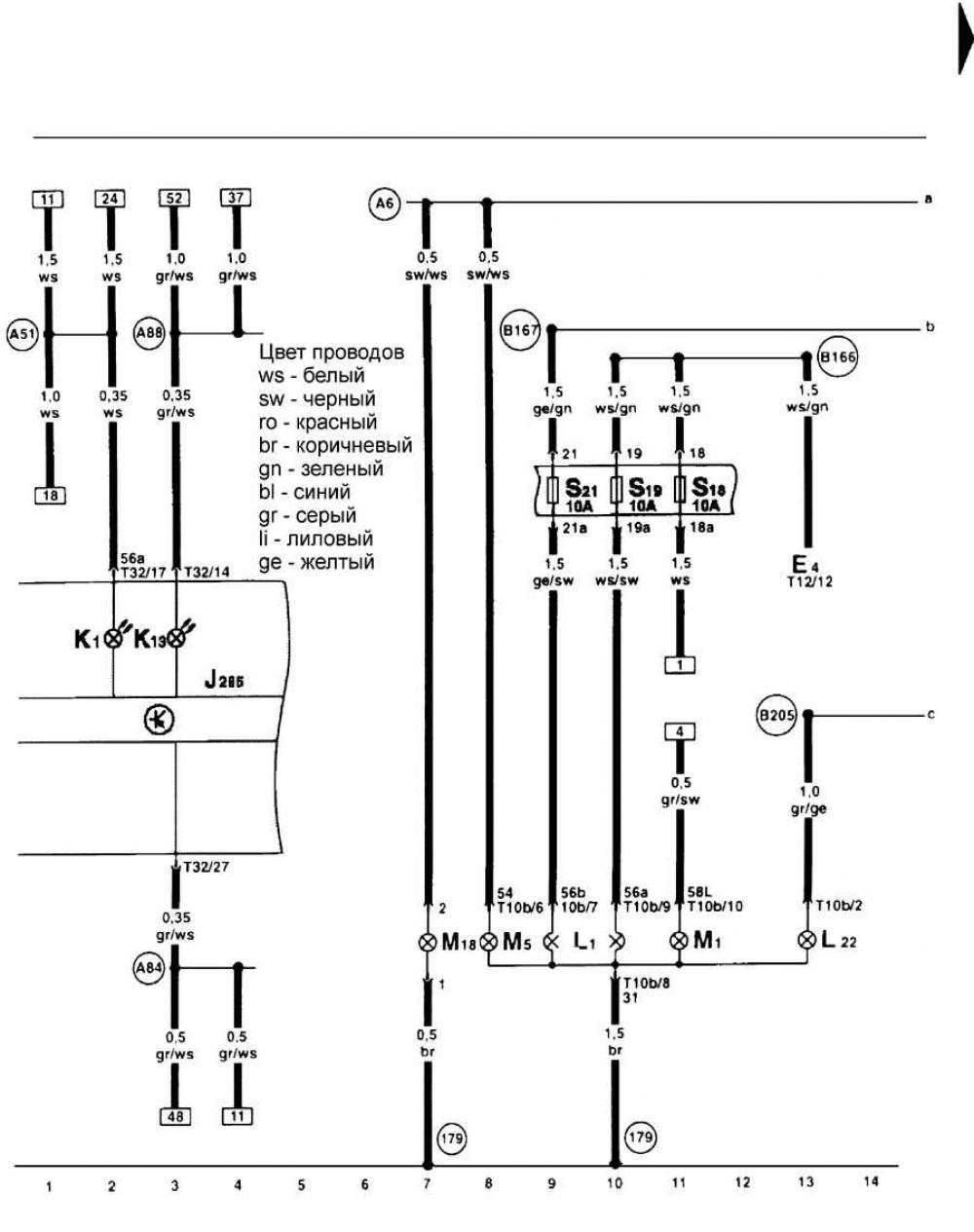
Левая противотуманная фара, левая фара, левый стояночный свет, контрольная лампа противотуманного фонаря, контрольная лампа дальнего света фар.


Открыть большую картинку в новом окне »

Эта статья доступна на английском, болгарском, белорусском, украинском, сербском, хорватском, румынском, польском, словацком, венгерском
Текст был проверен: Колесников Артем

Поделитесь информацией:

Предыдущие статьи
Схема 39. Задний правый габаритный свет, стоп-сигнал, лампа заднего хода левая...
Схема 38. Электрическая розетка для эксплуатации автомобиля с прицепом, выключатель противотуманных фонарей
Схема 37. Лампы заднего хода левая, левый задний габаритный свет, стоп-сигнал, противотуманный фонарь
Схема 36. Обогреваемые форсунки стеклоочистителя
Схема 35. Комбинация приборов, указатель температуры охлаждающей жидкости, указатель запаса топлива
Схема 34. Комбинация приборов, оптическая и акустическая проверка давления масла, датчик скорости движения...
Следующие статьи
Схема 41. Правая противотуманная фара, реле противотуманных фар, правая фара...
Схема 42. Выключатель света, выключатель противотуманных фонарей, выключатель освещения
Схема 43. Противотуманный фонарь, правый задний стояночный свет, стоп-сигнал, лампа заднего хода
Схема 44. Радиоприемник, CD-чейнджер, передние громкоговорители
Схема 45. Радиоприемник, передние громкоговорители, задние громкоговорители
Схема 46. Радиоприемник, антенна


Похожие статьи из других мануалов для автомобилей VW:
Основная фара и фонарь указателя поворота Фольксваген Пассат B3 (1988-1993)
Фары, стояночный огонь (с 11.1995 г. выпуска) Фольксваген Поло 3 (1995-2003)
Стояночный тормоз Фольксваген Туарег 1 (2002-2006)
Левая противотуманная фара, левая фара, исполнительный электродвигатель корректора левой фары Фольксваген Тигуан 1 (2007-2015)
Стояночный тормоз — общие сведения Фольксваген Шаран 1 (1995-2000)
Противотуманная фара, задний противотуманный свет, обогреваемое заднее стекло Фольксваген Транспортер Т3 (1979-1992)
Левая соединительная тяга (модели LT 28, 31 и 35) — модификация с сентября 1982 г Фольксваген ЛТ 28/35 (1975-1991)
Ссылка на эту страницу в разных форматах
HTMLTextBB Code


Комментарии посетителей


Еще нет комментариев


Сколько будет 31 + 41 =

       





Гольф 5 
  • Общая информация
  • Инструкция по эксплуатации
  • Техническое обслуживание
  • Выявление неисправностей
  • Силовой агрегат
  • Ремонт двигателя
  • Система охлаждения и вентиляции
  • Топливная система
  • Система зажигания
  • Трансмиссия
  • Сцепление
  • Механическая коробка
  • Автоматическая коробка
  • Шасси
  • Тормозная система
  • Подвеска автомобиля
  • Рулевое управление
  • Кузов
  • Интерьер (внутренние элементы)
  • Экстерьер (наружные элементы)
  • Двери и крышки
  • Электрооборудование
  • Силовые устройства
  • Омыватели и стеклоочистители
  • Освещение и приборы
  • Электрические схемы
Гольф 4 
  • Общая информация
  • Руководство по эксплуатации
  • Еженедельные проверки
  • Техническое обслуживание
  • Силовой агрегат
  • Бензиновый двигатель
  • Дизельные двигатели
  • Система охлаждения
  • Топливная система (бензин)
  • Система управления (бензин)
  • Топливная система (дизель)
  • Выхлопная система
  • Трансмиссия
  • Сцепление
  • Коробка передач
  • Приводные валы
  • Шасси
  • Подвеска автомобиля
  • Рулевое управление
  • Колеса и шины
  • Тормозная система
  • Кузов
  • Экстерьер (наружные элементы)
  • Интерьер (внутренние элементы)
  • Вентиляция и отопление
  • Двери и люк автомобиля
  • Омыватели и очистители стекол
  • Электрооборудование
  • Силовые устройства
  • Освещение и приборы
  • Электрические схемы
Гольф 3 
  • Бензиновый двигатель
  • Ремонт двигателя
  • Система смазки
  • Система охлаждения
  • Система зажигания
  • Дизельный двигатель
  • Ремонт двигателя
  • Система впрыска дизеля
  • Система преднакаливания
  • Трансмиссия
  • Сцепление
  • Коробка передач и ведущие валы
  • Шасси
  • Рулевое управление
  • Колеса и подвеска
  • Тормозная система
  • Электрооборудование
  • Освещение и приборы
  • Электрические схемы
Гольф 2 
  • Общая информация
  • Введение в руководство
  • Руководство по эксплуатации
  • Бензиновые двигатели 1.3 л
  • Ремонт двигателей
  • Система смазки
  • Система охлаждения
  • Карбюраторы
  • Система питания
  • Система зажигания
  • Бензиновые двигатели 1.6/1.8 л
  • Ремонт двигателей
  • Система питания
  • Система зажигания
  • Дизельные двигатели
  • Ремонт двигателей
  • Система смазки
  • Система охлаждения
  • Система питания и выхлопа
  • Трансмиссия
  • Сцепление
  • 4-ступенчатая коробка 084
  • 5-ступенчатая коробка 085
  • 4-ступенчатая коробка 020/4R
  • 5-ступенчатая коробка 020/4T
  • Автоматическая коробка
  • Приводные валы
  • Шасси
  • Рулевое управление
  • Подвеска автомобиля
  • Тормозная система
  • Кузов
  • Элементы кузова
  • Двери, замки и окна
  • Электрооборудование
  • Оборудование и приборы
  • Силовые устройства
Гольф 2 (бензин) 
  • Общая информация
  • Характеристики
  • Уход за автомобилем
  • Техническое обслуживание
  • Силовой агрегат
  • Ремонт двигателя
  • Двигатель 1.05/1.30
  • Двигатель 1.60/1.80
  • Система охлаждения и смазки
  • Система питания и выхлопа
  • Трансмиссия
  • Сцепление
  • Коробка передач
  • Приводные полуоси
  • Шасси
  • Тормозная система
  • Рулевое управление
  • Подвеска
  • Кузов
  • Кузов и оборудование
  • Электрооборудование
  • Освещение и приборы
  • Электрические схемы
Гольф 1 (бензин) 
  • Общая информация
  • Характеристики
  • Инструкция по эксплуатации
  • Техническое обслуживание
  • Силовой агрегат
  • Регулировка двигателя
  • Двигатель 1.1/1.3
  • Двигатель 1.5/1.6/1.8
  • Электрооборудование двигателя
  • Система охлаждения
  • Топливная система
  • Трансмиссия
  • Сцепление и МКПП
  • Автоматическая трансмиссия
  • Шасси
  • Рулевое управление
  • Передняя подвеска
  • Задняя подвеска
  • Тормозная система
  • Электрооборудование
  • Освещение и приборы
  • Электрические схемы
  • Кузов
  • Кузов и оборудование
  • Дополнительное оборудование
Гольф 1 (дизель) 
  • Общая информация
  • Технические характеристики
  • Техническое обслуживание
  • Силовой агрегат
  • Ремонт двигателя
  • Выхлоп и турбонагнетатель
  • Система охлаждения
  • Топливная система
  • Система впрыска топлива
  • Трансмиссия
  • Сцепление и приводные валы
  • Коробка передач
  • Шасси
  • Подвеска и колеса
  • Рулевое управление
  • Тормозная система
  • Колеса и шины
  • Кузов
  • Отопление и вентиляция
  • Экстерьер (наружные элементы)
  • Интерьер (внутренние элементы)
  • Двери и окна
  • Электрооборудование
  • Оборудование и приборы
  • Система освещения
  • Силовые устройства
  • Электрические схемы
Анекдот про автомобили
читать следующий
VWmanual.ru © 2016-2025 | Мобильная версия | Новости и статьи | Карта сайта: EN BG BY UA RS HR RO PL SK HU | Написать письмо | Поиск по сайту
Пассат B2 • Пассат B3 • Пассат B4 • Пассат B5 • Пассат B6 • Гольф 1, дизель • Гольф 1, бензин • Гольф 2, бензин • Гольф 2 • Гольф 3 • Гольф 4 • Гольф 5 • Поло 3 • Поло 4 • Туарег 1 • Тигуан 1 • Шаран 1 • Транспортер Т3 • Транспортер Т4 • ЛТ 28/35 • Жук • Кадди 3 • Автоновости компании VW • Начинающему автомобилисту • Сгорание в поршневых моторах • Карбюраторы фирмы Pierburg • Ремонт и обслуживание моторов