Русский English
Български
Беларускі
Український
Српски
Hrvatski
Română
Polski
Slovenský
Magyar
  |  Статьи  |  Карта сайта  |  Контакты  |  Поиск  |
Обслуживание автомобилей Ford Обслуживание автомобилей Hyundai Обслуживание автомобилей Chevrolet Обслуживание автомобилей BMW Обслуживание автомобилей Audi Обслуживание автомобилей Opel Обслуживание автомобилей AvtoVAZ
VWmanual.ru
 
 
 
 
 
 
 
 
Главная   Passat   Golf   Polo   Touareg   Tiguan   Sharan   Transporter   Другие  
Поло 3 (1995-2003) Поло 4 (2001-2009)

Аккумуляторная батарея, выключатель зажигания и стартера... (VW Polo 4)

  • Главная
  • Polo
  • Поло 4
  • Электрооборудование
  • Электрические схемы
  • Аккумуляторная батарея, выключатель зажи…
            0


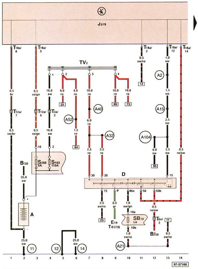
Аккумуляторная батарея, выключатель зажигания и стартера, предохранители в держателе предохранителей аккумуляторной батареи.




Эта статья доступна на английском, болгарском, белорусском, украинском, сербском, хорватском, румынском, польском, словацком, венгерском
Текст был проверен: Семенова Анна

Поделитесь информацией:

Предыдущие статьи
Условные обозначения в электрических схемах
Построение электрических схем
Знакомство с электрической схемой
Следующие статьи
Выключатель обогрева заднего оконного стекла, реле разгрузки клеммы X, прикуриватель
Реле стеклоочистителя и стеклоомывателя, выключатель стеклоочистителя...
Контактные выключатели задней двери, спинки заднего сиденья, капота моторного отсека...
Выключатель вентилятора свежего воздуха, выключатель нагревательного элемента...
Блок управления электрической бортовой сетью, держатель предохранителей
Держатель предохранителей, розетка на 12 вольт


Похожие статьи из других мануалов для автомобилей VW:
Выключатель зажигания или приборов и стартера Фольксваген Пассат B4 (1988-1996)
Стартер, аккумуляторная батарея, генератор и система зажигания Фольксваген Гольф 3 (1991-1997)
Аварийное вынимание ключа зажигания Фольксваген Туарег 1 (2002-2006)
Блок управления рулевой колонки, предохранитель SB16, выключатель стартера/зажигания Фольксваген Тигуан 1 (2007-2015)
Аккумуляторная батарея — общие сведения Фольксваген Шаран 1 (1995-2000)
Генератор, аккумуляторная батарея, стартер, замок зажигания Фольксваген Транспортер Т4 (1990-2003)
Выключатель зажигания/стартера — снятие и установка* Фольксваген ЛТ 28/35 (1975-1991)
Ссылка на эту страницу в разных форматах
HTMLTextBB Code


Комментарии посетителей


Еще нет комментариев


Сколько будет 24 + 50 =

       





Поло 4 
  • Общая информация
  • Руководство по эксплуатации
  • Техническое обслуживание
  • Силовой агрегат
  • Ремонт двигателя
  • Система охлаждения и смазки
  • Система управления
  • Система впрыска (дизель)
  • Система питания
  • Система выпуска
  • Шасси
  • Передняя подвеска
  • Задняя подвеска
  • Рулевое управление
  • Колеса и шины
  • Тормозная система
  • Кузов
  • Интерьер
  • Экстерьер
  • Электрооборудование
  • Оборудование и приборы
  • Система стеклоочистителей
  • Система освещения
  • Электрические схемы
Поло 3 
  • Общая информация
  • Инструкция по эксплуатации
  • Техническое обслуживание
  • Силовой агрегат
  • Бензиновые двигатели 1.4 и 1.6
  • Бензиновые двигатели 1.4 (V16)
  • Бензиновые двигатели 1.6 и 1.8
  • Дизельные двигатели 1.7 и 1.9
  • Дизельные двигатели 1.9 D и TD
  • Трансмиссия
  • Механическая коробка 085
  • Механическая коробка 020/02K
  • Шасси
  • Передняя подвеска
  • Задняя подвеска
  • Рулевое управление
  • Тормозная система
  • Кузов
  • Экстерьер
  • Интерьер
  • Электрооборудование
  • Оборудование и приборы (до 2000 г.)
  • Оборудование и приборы (после 2000 г.)
  • Электрические схемы
  • Электрические схемы (бензин)
  • Электрические схемы (дизель)
Анекдот про автомобили
читать следующий
VWmanual.ru © 2016-2025 | Мобильная версия | Новости и статьи | Карта сайта: EN BG BY UA RS HR RO PL SK HU | Написать письмо | Поиск по сайту
Пассат B2 • Пассат B3 • Пассат B4 • Пассат B5 • Пассат B6 • Гольф 1, дизель • Гольф 1, бензин • Гольф 2, бензин • Гольф 2 • Гольф 3 • Гольф 4 • Гольф 5 • Поло 3 • Поло 4 • Туарег 1 • Тигуан 1 • Шаран 1 • Транспортер Т3 • Транспортер Т4 • ЛТ 28/35 • Жук • Кадди 3 • Автоновости компании VW • Начинающему автомобилисту • Сгорание в поршневых моторах • Карбюраторы фирмы Pierburg • Ремонт и обслуживание моторов