Русский English
Български
Беларускі
Український
Српски
Hrvatski
Română
Polski
Slovenský
Magyar
  |  Статьи  |  Карта сайта  |  Контакты  |  Поиск  |
Обслуживание автомобилей Ford Обслуживание автомобилей Hyundai Обслуживание автомобилей Chevrolet Обслуживание автомобилей BMW Обслуживание автомобилей Audi Обслуживание автомобилей Opel Обслуживание автомобилей AvtoVAZ
VWmanual.ru
 
 
 
 
 
 
 
 
Главная   Passat   Golf   Polo   Touareg   Tiguan   Sharan   Transporter   Другие  
Поло 3 (1995-2003) Поло 4 (2001-2009)

Аккумулятор, стартер, выключатель зажигания (с 10.1999 г. выпуска) (VW Polo 3)

  • Главная
  • Polo
  • Поло 3
  • Электрооборудование
  • Электрические схемы (бензин)
  • Аккумулятор, стартер, выключатель зажига…
            0


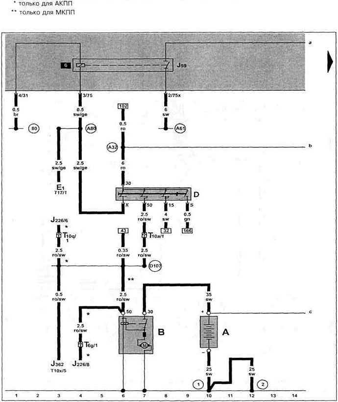
Бензиновый двигатель APF 1.6 л Симос с 10.1999 г. вып. на Polo Classic / Polo Variant.

Аккумулятор, стартер, выключатель зажигания, разгрузочное реле для Х-образного контакта.

Аккумулятор, стартер, выключатель зажигания, разгрузочное реле для Х-образного контакта.

Эта статья доступна на английском, болгарском, белорусском, украинском, сербском, хорватском, румынском, польском, словацком, венгерском
Текст был проверен: Колесников Артем

Поделитесь информацией:

Предыдущие статьи
Тахометр, сигнальная лампочка генератора (с 10.1999 г. выпуска)
Указатель температуры охлаждающей жидкости, спидометр (двигатель ALM 1.6 л с 10.1999 г.)
Термовыключатель вентилятора системы охлаждения (с 10.1999 г. выпуска)
Выключатель стоп-сигналов, датчик скорости (с 10.1999 г. выпуска)
Датчик детонации, форсунки (с 10.1999 г. выпуска)
Регулятор положения дроссельной заслонки (с 10.1999 г. выпуска)
Следующие статьи
Генератор, реле-регулятор, распределитель проводов для клеммы 30 (с 10.1999 г. выпуска)
Блок управления системой Simos, датчик Холла (с 10.1999 г. выпуска)
Блок управления дроссельной заслонкой (с 10.1999 г. выпуска)
Пневматический выключатель / рулевое управление с усилителем (с 10.1999 г. выпуска)
Датчик детонации I, расходомер воздуха (с 10.1999 г. выпуска)
Блок управления системой Simos, форсунка 1-го цилиндра (с 10.1999 г. выпуска)


Похожие статьи из других мануалов для автомобилей VW:
Аккумулятор, выключатель зажигания и стартер Пассат B3 (1988-1993)
Стартер, генератор, аккумулятор и система зажигания (модели 1,1,… Гольф 2 (1984-1993, бензин)
Аварийное вынимание ключа зажигания Туарег 1 (2002-2006)
Блок управления рулевой колонки, предохранитель SB16,… Тигуан 1 (2007-2015)
Снятие и установка системы выпуска отработавших газов Шаран 1 (1995-2000)
Стартер, аккумулятор, генератор переменного тока, выключатель… Транспортер Т3 (1979-1992)
Замок-выключатель зажигания и приборов с противоугонным… Кадди 3 (2003-2010)
Ссылка на эту страницу в разных форматах
HTMLTextBB Code


Комментарии посетителей


Еще нет комментариев


Сколько будет 13 + 37 =

       





Поло 4 
  • Общая информация
  • Руководство по эксплуатации
  • Техническое обслуживание
  • Силовой агрегат
  • Ремонт двигателя
  • Система охлаждения и смазки
  • Система управления
  • Система впрыска (дизель)
  • Система питания
  • Система выпуска
  • Шасси
  • Передняя подвеска
  • Задняя подвеска
  • Рулевое управление
  • Колеса и шины
  • Тормозная система
  • Кузов
  • Интерьер
  • Экстерьер
  • Электрооборудование
  • Оборудование и приборы
  • Система стеклоочистителей
  • Система освещения
  • Электрические схемы
Поло 3 
  • Общая информация
  • Инструкция по эксплуатации
  • Техническое обслуживание
  • Силовой агрегат
  • Бензиновые двигатели 1.4 и 1.6
  • Бензиновые двигатели 1.4 (V16)
  • Бензиновые двигатели 1.6 и 1.8
  • Дизельные двигатели 1.7 и 1.9
  • Дизельные двигатели 1.9 D и TD
  • Трансмиссия
  • Механическая коробка 085
  • Механическая коробка 020/02K
  • Шасси
  • Передняя подвеска
  • Задняя подвеска
  • Рулевое управление
  • Тормозная система
  • Кузов
  • Экстерьер
  • Интерьер
  • Электрооборудование
  • Оборудование и приборы (до 2000 г.)
  • Оборудование и приборы (после 2000 г.)
  • Электрические схемы
  • Электрические схемы (бензин)
  • Электрические схемы (дизель)
Анекдот про автомобили
читать следующий
VWmanual.ru © 2016-2025 | Мобильная версия | Новости и статьи | Карта сайта: EN BG BY UA RS HR RO PL SK HU | Написать письмо | Поиск по сайту
Пассат B2 • Пассат B3 • Пассат B4 • Пассат B5 • Пассат B6 • Гольф 1, дизель • Гольф 1, бензин • Гольф 2, бензин • Гольф 2 • Гольф 3 • Гольф 4 • Гольф 5 • Поло 3 • Поло 4 • Туарег 1 • Тигуан 1 • Шаран 1 • Транспортер Т3 • Транспортер Т4 • ЛТ 28/35 • Жук • Кадди 3 • Автоновости компании VW • Начинающему автомобилисту • Сгорание в поршневых моторах • Карбюраторы фирмы Pierburg • Ремонт и обслуживание моторов