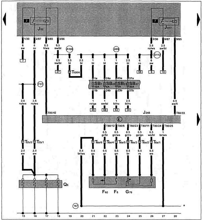
Блок управления системой непосредственного впрыска дизельного топлива, реле свечей накаливания, свечи накаливания, реле обеспечения напряжения клеммы 30, выключатель "kick-down", выключатель холостого хода, датчик положения педали акселератора.

Оригинал можно увидеть на портале VWmanual

Комментарии посетителей