Русский English
Български
Беларускі
Український
Српски
Hrvatski
Română
Polski
Slovenský
Magyar
  |  Статьи  |  Карта сайта  |  Контакты  |  Поиск  |
Обслуживание автомобилей Ford Обслуживание автомобилей Hyundai Обслуживание автомобилей Chevrolet Обслуживание автомобилей BMW Обслуживание автомобилей Audi Обслуживание автомобилей Opel Обслуживание автомобилей AvtoVAZ
VWmanual.ru
 
 
 
 
 
 
 
 
Главная   Passat   Golf   Polo   Touareg   Tiguan   Sharan   Transporter   Другие  
Поло 3 (1995-2003) Поло 4 (2001-2009)

Датчик частоты вращения коленчатого вала двигателя (с 05.2000 г. выпуска) (VW Polo 3)

  • Главная
  • Polo
  • Поло 3
  • Электрооборудование
  • Электрические схемы (дизель)
  • Датчик частоты вращения коленчатого вала…
            0


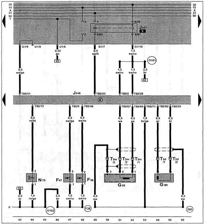
Дизельный двигатель ALH 1.9 TDI с 05.2000 г. вып. на Caddy.

Реле обеспечения напряжения клеммы 30, электромагнитный клапан ограничения давления наддува, датчик педали сцепления, датчик педали тормоза, датчик частоты вращения коленчатого вала двигателя, датчик перемещения иглы форсунки.


Эта статья доступна на английском, болгарском, белорусском, украинском, сербском, хорватском, румынском, польском, словацком, венгерском
Текст был проверен: Колесников Артем

Поделитесь информацией:

Предыдущие статьи
Дозатор, датчик температуры топлива, датчик хода заслонки (с 05.2000 г. выпуска)
Блок управления электронной блокировкой двигателя (с 05.2000 г. выпуска)
Реле-регулятор, корпус предохранителя, аккумулятор (с 05.2000 г. выпуска)
Указатель температуры охлаждающей жидкости, спидометр (с 05.2000 г. выпуска)
Датчик температуры охлаждающей жидкости, датчик скорости (с 05.2000 г. выпуска)
Реле свечей накаливания, свечи накаливания (с 05.2000 г. выпуска)
Следующие статьи
Выключатель kick-down, выключатель холостого хода (с 05.2000 г. выпуска)
Клапан отсечки топлива, реле свечей накаливания (с 05.2000 г. выпуска)
Термовыключатель вентилятора, вентилятор системы охлаждения (с 05.2000 г. выпуска)


Похожие статьи из других мануалов для автомобилей VW:
Проверка и регулировка частоты вращения коленчатого вала холодного двигателя на холостом ходу Фольксваген Пассат B3 (1988-1993)
Проворачивание коленчатого вала двигателя Фольксваген Гольф 1 (1974-1984, дизель)
Замена сальника коленчатого вала на стороне механизма газораспределения двигателя Фольксваген Туарег 1 (2002-2006)
Номер двигателя автомобиля Фольксваген Тигуан 1 (2007-2015)
Датчик частоты вращения коленчатого вала двигателя Фольксваген Шаран 1 (1995-2000)
Система выпуска отработавших газов двигателя объемом 1,9 л Фольксваген Транспортер Т3 (1979-1992)
Снятие и установка датчика частоты вращения коленчатого вала (G28) Фольксваген Кадди 3 (2003-2010)
Ссылка на эту страницу в разных форматах
HTMLTextBB Code


Комментарии посетителей


Еще нет комментариев


Сколько будет 49 + 22 =

       





Поло 4 
  • Общая информация
  • Руководство по эксплуатации
  • Техническое обслуживание
  • Силовой агрегат
  • Ремонт двигателя
  • Система охлаждения и смазки
  • Система управления
  • Система впрыска (дизель)
  • Система питания
  • Система выпуска
  • Шасси
  • Передняя подвеска
  • Задняя подвеска
  • Рулевое управление
  • Колеса и шины
  • Тормозная система
  • Кузов
  • Интерьер
  • Экстерьер
  • Электрооборудование
  • Оборудование и приборы
  • Система стеклоочистителей
  • Система освещения
  • Электрические схемы
Поло 3 
  • Общая информация
  • Инструкция по эксплуатации
  • Техническое обслуживание
  • Силовой агрегат
  • Бензиновые двигатели 1.4 и 1.6
  • Бензиновые двигатели 1.4 (V16)
  • Бензиновые двигатели 1.6 и 1.8
  • Дизельные двигатели 1.7 и 1.9
  • Дизельные двигатели 1.9 D и TD
  • Трансмиссия
  • Механическая коробка 085
  • Механическая коробка 020/02K
  • Шасси
  • Передняя подвеска
  • Задняя подвеска
  • Рулевое управление
  • Тормозная система
  • Кузов
  • Экстерьер
  • Интерьер
  • Электрооборудование
  • Оборудование и приборы (до 2000 г.)
  • Оборудование и приборы (после 2000 г.)
  • Электрические схемы
  • Электрические схемы (бензин)
  • Электрические схемы (дизель)
Анекдот про автомобили
читать следующий
VWmanual.ru © 2016-2025 | Мобильная версия | Новости и статьи | Карта сайта: EN BG BY UA RS HR RO PL SK HU | Написать письмо | Поиск по сайту
Пассат B2 • Пассат B3 • Пассат B4 • Пассат B5 • Пассат B6 • Гольф 1, дизель • Гольф 1, бензин • Гольф 2, бензин • Гольф 2 • Гольф 3 • Гольф 4 • Гольф 5 • Поло 3 • Поло 4 • Туарег 1 • Тигуан 1 • Шаран 1 • Транспортер Т3 • Транспортер Т4 • ЛТ 28/35 • Жук • Кадди 3 • Автоновости компании VW • Начинающему автомобилисту • Сгорание в поршневых моторах • Карбюраторы фирмы Pierburg • Ремонт и обслуживание моторов