Русский English
Български
Беларускі
Український
Српски
Hrvatski
Română
Polski
Slovenský
Magyar
  |  Статьи  |  Карта сайта  |  Контакты  |  Поиск  |
Обслуживание автомобилей Ford Обслуживание автомобилей Hyundai Обслуживание автомобилей Chevrolet Обслуживание автомобилей BMW Обслуживание автомобилей Audi Обслуживание автомобилей Opel Обслуживание автомобилей AvtoVAZ
VWmanual.ru
 
 
 
 
 
 
 
 
Главная   Passat   Golf   Polo   Touareg   Tiguan   Sharan   Transporter   Другие  
Поло 3 (1995-2003) Поло 4 (2001-2009)

Блок управления системой Mono-Motronic, система зажигания (с 10.1995 г. выпуска) (VW Polo 3)

  • Главная
  • Polo
  • Поло 3
  • Электрооборудование
  • Электрические схемы (бензин)
  • Блок управления системой Mono-Motronic, …
            0


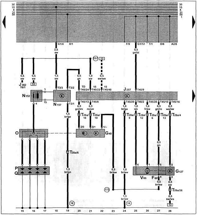
Бензиновый двигатель 1F 1.6 л Mono-Motronic с 10.1995 г. вып. и двигатель ADZ 1.8 л Mono-Motronlc с 01.1997 г. вып. на Caddy / Polo Classic.

Блок управления системой Mono-Motronic, система зажигания, датчик Холла, регулятор положения дроссельной заслонки.


Эта статья доступна на английском, болгарском, белорусском, украинском, сербском, хорватском, румынском, польском, словацком, венгерском
Текст был проверен: Колесников Артем

Поделитесь информацией:

Предыдущие статьи
Генератор, стартер, предпусковой подогрев впускного коллектора (с 10.1995 г. выпуска)
Щиток приборов, контроль давления масла (с 10.1995 г. выпуска)
Датчик температуры масла, датчик давления масла (с 10.1995 г. выпуска)
Блок управления системой Simos, расходомер воздуха (с 10.1995 г. выпуска)
Блок управления системой Simos, датчик кислорода (с 10.1995 г. выпуска)
Блок управления системой Simos, система зажигания (с 10.1995 г. выпуска)
Следующие статьи
Блок управления системой Mono-Motronic, потенциометр дроссельной заслонки (с 10.1995 г. выпуска)
Блок управления системой Mono-Motronic, датчик кислорода (с 10.1995 г. выпуска)
Щиток приборов, указатель уровня топлива (с 10.1995 г. выпуска)
Генератор, стартер, предпусковой подогрев впускного коллектора (с 08.1997 г. выпуска)
Блок управления системой Mono-Motronic, система зажигания (с 08.1997 г. выпуска)
Блок управления системой Mono-Motronic, потенциометр дроссельной заслонки (с 08.1997 г. выпуска)


Похожие статьи из других мануалов для автомобилей VW:
Блок управления системой Mono-Motronic Фольксваген Пассат B3 (1988-1993)
Схема 19. Блок управления для системы впрыска топлива 4AV, система зажигания... Фольксваген Гольф 4 (1997-2004)
Система выпуска отработавших газов Фольксваген Туарег 1 (2002-2006)
Блок управления рулевой колонки, предохранитель SB16, выключатель стартера/зажигания Фольксваген Тигуан 1 (2007-2015)
Электронный блок управления — общие сведения Фольксваген Шаран 1 (1995-2000)
Система зажигания, блок управления системой впрыска Digifant Фольксваген Транспортер Т4 (1990-2003)
Система впрыска Motronic бензинового двигателя 1,4 л 55 кВт BCA Фольксваген Кадди 3 (2003-2010)
Ссылка на эту страницу в разных форматах
HTMLTextBB Code


Комментарии посетителей


Еще нет комментариев


Сколько будет 47 + 32 =

       





Поло 4 
  • Общая информация
  • Руководство по эксплуатации
  • Техническое обслуживание
  • Силовой агрегат
  • Ремонт двигателя
  • Система охлаждения и смазки
  • Система управления
  • Система впрыска (дизель)
  • Система питания
  • Система выпуска
  • Шасси
  • Передняя подвеска
  • Задняя подвеска
  • Рулевое управление
  • Колеса и шины
  • Тормозная система
  • Кузов
  • Интерьер
  • Экстерьер
  • Электрооборудование
  • Оборудование и приборы
  • Система стеклоочистителей
  • Система освещения
  • Электрические схемы
Поло 3 
  • Общая информация
  • Инструкция по эксплуатации
  • Техническое обслуживание
  • Силовой агрегат
  • Бензиновые двигатели 1.4 и 1.6
  • Бензиновые двигатели 1.4 (V16)
  • Бензиновые двигатели 1.6 и 1.8
  • Дизельные двигатели 1.7 и 1.9
  • Дизельные двигатели 1.9 D и TD
  • Трансмиссия
  • Механическая коробка 085
  • Механическая коробка 020/02K
  • Шасси
  • Передняя подвеска
  • Задняя подвеска
  • Рулевое управление
  • Тормозная система
  • Кузов
  • Экстерьер
  • Интерьер
  • Электрооборудование
  • Оборудование и приборы (до 2000 г.)
  • Оборудование и приборы (после 2000 г.)
  • Электрические схемы
  • Электрические схемы (бензин)
  • Электрические схемы (дизель)
Анекдот про автомобили
читать следующий
VWmanual.ru © 2016-2025 | Мобильная версия | Новости и статьи | Карта сайта: EN BG BY UA RS HR RO PL SK HU | Написать письмо | Поиск по сайту
Пассат B2 • Пассат B3 • Пассат B4 • Пассат B5 • Пассат B6 • Гольф 1, дизель • Гольф 1, бензин • Гольф 2, бензин • Гольф 2 • Гольф 3 • Гольф 4 • Гольф 5 • Поло 3 • Поло 4 • Туарег 1 • Тигуан 1 • Шаран 1 • Транспортер Т3 • Транспортер Т4 • ЛТ 28/35 • Жук • Кадди 3 • Автоновости компании VW • Начинающему автомобилисту • Сгорание в поршневых моторах • Карбюраторы фирмы Pierburg • Ремонт и обслуживание моторов